Квартиры электрика. Монтаж электропроводки в квартире своими руками — пошаговая инструкция
- Квартиры электрика. Монтаж электропроводки в квартире своими руками — пошаговая инструкция
- Электромонтаж в квартире своими руками. Составление схемы разводки электропроводки
- Электрика в квартире советы. Разводка электропроводки в квартире: делаем своими руками
- Разводка электрики в новостройке. Самостоятельный монтаж разводки электрики в новостройке
Квартиры электрика. Монтаж электропроводки в квартире своими руками — пошаговая инструкция

Если вы покупаете квартиру в старом доме или в новостройке, там уже будет проведено электричество и подключены розетки с выключателями. И до покупки недвижимости вы никак не сможете повлиять на их местоположение. Но как только вы становитесь собственником жилья, то имеете право переделать проводку в квартире своими руками совсем по-другому. Конечно же, это процесс длительный, сложный и материально затратный. Пытаясь как-то сэкономить, многие задаются вопросом – реально ли в новом жилье сделать всю электрическую часть самим? Реально, если вы не лентяи, неплохо учились в школе, дружите с физикой и электротехникой. Так что тема у нас сегодня актуальная – электропроводка в квартире своими руками. Пошаговая инструкция от составления схемы до монтажа проводов вам поможет.
Начало всех работ — схема

Хотелось бы начать этот раздел с аналогии. Что является основой для хорошего крепкого дома? Конечно же, фундамент. Так вот, своеобразным фундаментом надёжного и качественного электроснабжения является грамотно составленная схема электропроводки в квартире. Многие совершенно напрасно этим пренебрегают и на это есть веские причины:
- Во-первых, монтаж электропроводки в квартире вам будет делать гораздо легче, когда на схеме отображается практически конечный результат. Согласитесь, это довольно редко, когда на первом этапе ремонта люди могут представить себе, что получится в конце. А с электрической схемой это возможно, потому что на ней будут отображены все коммутационные аппараты, элементы освещения и стационарные бытовые электроприборы.
- Во-вторых, схема электрической проводки в квартире поможет вам составить чёткий план выполнения работ – с чего начать монтаж проводки, в каком направлении двигаться, что оставить на завершающий этап.
- В-третьих, когда у вас на руках есть готовая схема расположения элементов электрики в квартире, можно легко определиться с количеством материалов – розеток, выключателей, распределительных коробок, подрозетников, проводов, кабелей.
- И самое главное, когда уже будут полностью окончены монтажные и ремонтные работы, у вас останется схема разводки электропроводки в квартире. Ни в коем случае её не выбрасывайте. Если понадобится просверлить где-то в стене отверстие под картину или фоторамку, вы достанете схему и посмотрите, каков путь пролегания проводов, чтобы не напороться и не повредить токопроводящую жилу. Также многие заклеивают иногда распределительные коробки обоями, чтобы не портить внешний вид комнаты. Вообще-то этого делать нельзя, но если уж и заклеили, вы всегда сможете глянуть на схеме, где находится коробка. При необходимости каких-то работ, срежете кусочек обоев, получите доступ к коробке, а потом заклеите вновь.
Электромонтаж в квартире своими руками. Составление схемы разводки электропроводки
Разводка электрики в квартире начинается с составления плана разводки сети. Монтаж электропроводки по имеющемуся расчетному чертежу выполнять гораздо проще и целесообразнее по ряду преимуществ:
- схема электросети позволит заранее спланировать необходимое оборудование и средства;
- наличие схемы позволит точно определить мощность входного ввода;
- чертеж дает понимание монтажному персоналу о потенциально пожароопасных узлах проводки для принятия мер по их перепланировании или принятия дополнительных мер безопасности;
- схема позволит выполнить монтаж планово, с проверкой завершения полного цикла.
Примеры схем для однокомнатной квартиры
Электротехники считают, что если суммарная нагрузка на электросеть квартиры не превышает показатель 25 А, то есть возможность и даже целесообразность по стоимости выполнить планировку сети одним контуром на один автомат. Такой способ – типичная типовая схема прошлого, когда в контур включены были осветительные элементы с силовыми розетками . Сегодня от этих приемов отошли и монтаж ведут по независимым отдельным контурам. Пример проводки однокомнатной квартиры приведен на рисунке 3.

Рис. 3. Схема электроснабжения однокомнатной квартиры
На чертеже видно грамотное распределение нагрузки сети однокомнатной квартиры на несколько отдельных контуров со своими УЗО. Такая система обеспечит безаварийную работу проводи и корректную работу оборудования без посадки напряжения.
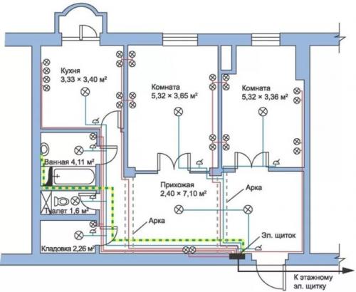
Для двухкомнатной квартиры
Отличие чертежа для работ по монтажу снабжения двухкомнатной квартиры от однокомнатной состоит в большем количестве контуров в плане разводки. Здесь возможны некоторые компоновки. На рисунке 4 приведен пример такой схемы.
Рис. 4. Схема электроснабжения двухкомнатной квартиры
На примере наглядно видны несколько контуров освещения, а также отдельно выделенные защищенные цепи для кухни, комнат и другого мощного оборудования.
Для трехкомнатной квартиры
На рисунке 5 приведен пример чертежа, который часто применяют для квартир с количеством комнат три и более, где из одного распределительного щита будет выходить уже довольно большое количество проводников.

Рисунок 5. Пример схемы электроснабжения для трехкомнатной квартиры
Особенность данного варианта – это отдельные контуры, заключенные в отдельные блоки со своей защитой. В данном примере 2 блока (25 А и 40 А соответственно). Такой способ позволяет разделить зоны кабельной продукции, делает систему более удобной и практичной.
Электрика в квартире советы. Разводка электропроводки в квартире: делаем своими руками

Перед отделочными работами в новой квартире или доме практически всегда стоит вопрос об организации проводки. Дело это весьма хлопотное и требует высокого профессионализма, поскольку неправильный монтаж электропроводки опасен для жизни.
В данной статье мы рассмотрим, как развести проводку в квартире, какие при этом существуют особенности и подводные камни.
Прокладка электропроводки
Схема электропроводки
Как и другие строительные работы, устройство электропроводки начинают с создания проекта. В данном случае должна быть подготовлена схема разводки электропроводки в квартире.
Подготавливают ее по следующим правилам:
- На плане обозначают месторасположение распределительного щита и уже от него набрасывают всю дальнейшую схему .При расположении щита за пределами квартиры рекомендуется провести от него медный провод с сечением 6 мм кВ (не менее) и организовать в квартире дополнительную распределительную точку под потолком у входа в жилище.
- Далее подсчитывают необходимое количество розеток из расчета для комнат не менее 1 шт на каждые 6 м2, для ванны и кухни по 2 шт на 6 м2 . Может быть предусмотрено и конкретное количество, если будущая планировка с расположением энергопотребляющих единиц заранее известна.
- Линии проводов от щита к розеткам и осветительным приборам прокладывают по отдельности, предусматривая отдельные линии для розеток с большим энергопотреблением (от 2 и более кВт) – для бойлеров, мощных климатических систем и т.п.
Схематичный план электропроводки в однокомнатной квартире
- После подсчета точек электропотребления, их наносят на план, а после того, как схема разводки электропроводки в однокомнатной квартире или более завершена, проецируют план в виде разметки на стены .Розетки, как правило, монтируют в 30-40см над уровнем пола, выключатели осветительных элементов – 1-1,5м.
Технология монтажа бытовой электропроводки
Методы прокладки проводов
Электропроводка в квартире может быть смонтирована тремя способами:
- Открытым . Применим в местах, где нет возможности выполнить скрытую прокладку проводов. Часто можно наблюдать в квартирах очень старых домов, в которых ремонт электропроводки не производился ни разу.В данный момент подобный метод практически не применим.
- Скрытым . При этом провод прокладывают в штробах, выполненных в стенах квартиры. Данный способ используют практически повсеместно.
- Комбинированным . Здесь предполагается прокладка проводов в специальных наружных кабельных каналах.Такой метод часто применяют в офисных помещениях, поскольку имеется возможность в короткие сроки преобразовать схему электросети под изменившиеся нужды.Пример комбинированной прокладки проводов
Для жилых квартир наиболее подходящим считается скрытый способ прокладки.
Выполнение разводки электропроводов в квартире
Теперь рассмотрим, как сделать разводку электропроводки в квартире.
Для этого необходимо четко следовать правилам, представленным ниже:
- В квартирах новых панельных домов строители обычно выполняют специальные каналы для укладки проводов. Однако если штроб нет, их придется делать самостоятельно при помощи перфоратора.
Коробка для соединения магистралей к основной жиле
- Стены под штробление размечают так, чтобы под розетки каналы располагались горизонтально на одном уровне с розеткой.
Под выключатели штробы проделывают вертикально до уровня 10-20 см ниже потолка, затем горизонтально к щиту. В глубину штроба под проводку должна составлять 1,5-2 см. - В местах расположения розеток монтируют подрозетники и крепят их при помощи алебастра.
- Крепление проводов в штробе выполняют посредством пластиковых хомутов или замазки алебастром.
- Соединяют провода тремя различными способами – при помощи клемм, пайкой и скруткой. Первые два более предпочтительны в использовании, поскольку более надежны и безопасны, хотя и более сложно выполнимы. Альтернативой здесь может стать специальная бандажная скрутка, при которой провода соединяют друг с другом и дополнительно скручивают медным проводом меньшего сечения.
Разводка электрики в новостройке. Самостоятельный монтаж разводки электрики в новостройке
Большинство застройщиков предпочитают оставить разводку электропроводки жильцам. Так компании экономят средства и время. Поэтому нужно знать, как должна проводиться электрика в новостройке своими руками. Новостройки имеют свои особенности разводки электричества. Все должно быть выполнено, соблюдая технику безопасности. В первую очередь это касается соединений. Они должны быть обязательно герметизированными.
Правила разводки электрики в новостройке
Чтобы проводка была максимально эффективной, а лишних затрат на материалы не было, необходимо придерживаться следующих правил:
- Электрика проводится с помощью трехжильного кабеля. Минимальный размер сечения составляет 1.5 мм – для линии освещения. Для силовой линии используют сечение 2.5 мм. Для техники, как электроплита, должен быть проведен кабель с сечением 4 мм.
- Обязательно придерживаться нормативов защиты розеток. Для ванной комнаты розетка должна иметь степень защиты от 44 IP.
- Обязательно обзавестись автоматическими выключателями. Для сети освещения подойдет автомат на 10 А. Для розеток используется автомат на 16 или 25 А. Перед автоматами в цепи устанавливают УЗО, номиналом 30 мА.
- На каждую комнату должна быть отдельная распределительная коробка. В таких коробках соединение должно быть клеммами – это самый надежный вариант.
- На главном кабеле должен также находиться автоматический выключатель. Для ремонта электричества без него не обойтись.
- В новостройках обычно используют скрытый способ проводки. Оголенные стены позволяют быстро провести штробление и проложить кабеля. Такой способ является самым безопасным.
- Перед проведением работ обязательно нужно составить детальную схему. На ней указываются все линии и места потребления энергии. В застройщика берется точный план квартиры, на котором и будут нанесены обозначения элементов сети электрики.
Как проведена электрика в новостройке своими руками, пример лучше взять наглядно у знакомых, которым разводку проводил профессионал.
Монтаж электропроводки
Процесс разводки несложный, но требует последовательности всех этапов. Существует два основных этапа монтажа проводки:
- Подготовительные работы. Штробление стен, подготовка расходных материалов по размеру (провода, каналы для кабелей).
- Подключение всех элементов проводки. В каналы проводятся кабеля, к которым подключаются выключатели, розетки.
Подготовительные работы
В стене проделываются отверстия для монтажных коробок. В них устанавливаются выключатели и розетки. Все полости вокруг коробки заделываются штукатуркой. Края коробки не должны выступать.
Чтобы обезопасить кабель, в штробу укладывают полихлорвиниловую трубку по всей длине. Все трубки должны протягиваться к потребительскому щитку. Трубку закрепляют с помощью распорок или зажимов каждые пол метра. Ее затрамбовывают в стене гипсом либо штукатуркой. Нужно позаботиться о герметичности соединений труб, чтобы возможная влага в стенах не попадала на провода. Когда все каналы для проводки подготовлены и зафиксированы, можно занимать разведением проводки.
Подключение элементов проводки
По каналам проводятся кабеля, в соответствии от его назначения, то есть от сечения. Кабель укладывается с помощью эластичной пластиковой протяжки. Сначала протягивают ее в канал. Когда конец вылез, к нему прикрепляют кабель, который протягивают в канал, вытягивая протяжку.
Когда все провода и кабели подготовлены, можно заниматься соединениями. Оно может быть клеммами, скруткой, спайкой или другими способами. Соединения проводятся в коробках. Для этого с трехжильного кабеля используют такую маркировку подключения проводов:
Подключив потребителей питания в коробках к кабелю, нужно проверить исправность линии электричества. Если система работает без перебоев, коробки закрываются и заштукатуриваются.
Источник: https://mebel-doma23.ru/novosti/razvodka-elektriki-v-dome-podgotovka-materialov